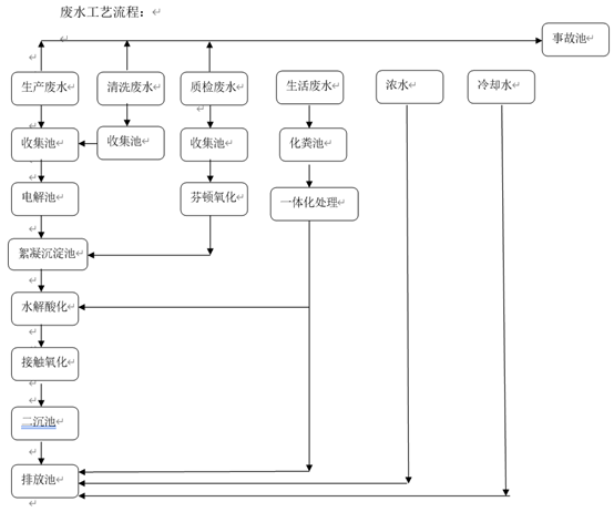
項目背景:四川成都某制藥廠廢水量為100t/d,該項目廢水出水量少,且包含生產廢水和生活廢水,數據不穩定,存在不固定時段廢水COD突然導致廢水成分和水量都有較大的變化。廢水中有抗生素,濃度高,濁度高。四川該制藥企業廢水采購設備要滿足水處理要求。安峰環保成都分公司對該制藥廢水設備設計施工圖主要如下:
根據客戶特殊水質情況采用:最大程度利用設備減少損耗,采用分段治理,分級排放設計工藝。
生產廢水采用:氧化+物化+接觸生物氧化的處理工藝。
生活廢水采用:一體化設備設備治理工藝。

廢水廢氣收集處理工藝
項目驗收:該制藥廢水處理設備工藝已進入前期階段,安峰環保成都分公司工程師已進入現場施工。目前項目進展順利,該制藥廢水處理將于2020年11月份進入驗收階段。更多該制藥廢水處理現場設計施工圖,后期將持續更新。
項目驗收:該制藥廠廢水處理工藝自2018年驗收后,廢水處理系統穩定,達到環評設計及當地環評部門要求。對于不同企業存在著不同廢水處理難點,在設計方案和實際系統運行效果上得到客戶認可。

公司電話:400-058-1098
公司傳真:0512-82175780
公司郵箱:service@anfengtech.com
公司地址:蘇州工業園區唯文路8號D棟